低壓電動機保護器
ARD系列低壓電動機保護器產品介紹:
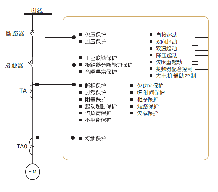
功能:
該系列低壓電動機保護器,具有過載、斷相、不平衡、欠載、接地/漏電、堵轉等保護功能。可與接觸器、電動機起動器等電器元件構成電動機控制保護單元,具有遠程自動控制、現場直接控制、面板指示、信號報警、現場總線通信等功能。
電機燒壞的煩惱:
煩惱一:電機經常缺相、過載,怎么辦?
煩惱二:水泵老是空載、欠載,怎么辦?
煩惱三:電機總是相序、過欠壓,咋辦?
煩惱四:設備經常三相不平衡,怎么辦?電動機保護器在電機出現電流的(過流、欠流)、電壓的(過壓、欠壓)及斷相、堵轉、短路、漏電、三相不平衡、過熱、接地、軸承磨損、定轉子偏心時、繞組老化予以報警或保護控制。
保護器的意義:
1、據不完全統計,每年僅因電機燒毀所消耗的電量就達數千萬度,電機 缺相,過載而引起燒壞的數量達300多萬臺。
2、因電機燒毀,引起重大安全事故達5000多起。
3、因故障停工、停產造成的損失達1800萬元。
應用范圍:
可廣泛應用于煤礦、石化、冶煉、電力、建筑等行業的配電領域。電動機保護器 是發電、供電、用電系統的重要器件,滲透制冷、電梯、包裝、食品、建材、機器人、汽車、化工、紡織、醫藥設備、電鍍、塑料造粒、航空、船舶、養殖、天車、起重機、電氣電力、木工機床、密封與酒精、環保與水處理等行業的用電領域。
訂貨范例:
具體型號:ARD3T K1 A25/C+60L
技術要求:電動機功率5.5KW;DI為無源節點,控制DO工作電壓為220V;液晶顯示。
通訊協議:雙路RS485接口 Modbus/RTU協議
輔助電源:AC/DC220V
我們有哪些認證?
1、3C強制性認證。
2、與增安電機配合曲線認證。
保護器是否配電流互感器?
ARD2、ARD2F、ARD3配電流互感器,但1A/5A規格,不配一次互感器。
哪個電動機保護器型號能做雙通訊?
ARD3T能做雙通訊
電廠項目的電動機保護器應該怎么選型號呢?
電廠項目一般需要電壓、電流全電量參數測量,帶有通訊,保護器需要有自診斷輸出、斷電輸出、故障記錄,部分項目需要SU(抗晃電功能)、雙通信功能。推薦型號:非雙通訊ARD3-XX/ CSU – 90L / ARD3T-UAXX/ SU 60L;雙通訊推薦ARD3T-UAXX/ C SU 60L;說明:選SU功能,默認帶有U和SR功能
紙業項目的電動機保護器應該怎么選型號呢?
紙業項目一般需要電流測量,部分需要通訊、電壓、漏電功能。推薦型號:ARD3-XX/ U C L – 90L /ARD3T-UAXX/ L2 60L
成功案例
電廠項目:重慶白濤化工園熱電聯產 淄博熱電廠 濟南北郊 塔吉克斯坦燃煤電廠 佰能
塔吉克斯坦燃煤電廠 贊比亞電廠 加格達奇熱電廠 華潤盤錦熱電廠 魏橋鋁電
常德市生活垃圾焚燒發電 滿洲里熱電廠 大唐電廠 陜西華電
石化項目:墾利石化 四川永祥 盤錦浩業化工項目 寧夏保利達化工
上海石化 淄博電業局集采榮源化工 山東宏信化工 盤錦石化 南寧化工
山東聯化化工 浙江化工院有限公司車間處理 山東民基化工 燕山20萬噸液化氣改造
南寧化工長慶油田 安瑞加石油化工項目
紙業項目:福建聯盛紙業 威海龍港紙業 新陽紙業 廣州越威紙業 湛江晨鳴紙業
東莞白天鵝紙業 廣東玖龍紙業 廣東乳源東陽光藥業 廣東順龍木業 杭州新華紙業有限公司
好當家海盛紙業 河南龍豐紙業 河南裕農紙業 華發紙業(福建) 噸高強瓦楞原紙項目
華泰紙業 浙江新華紙業
水泥項目:白川水泥 泰山石膏 蒙西水泥 蒙古國水泥廠 祁連山成縣水泥
湖北華新水泥 河北天福水泥 哈爾濱水泥廠 陜西滿意水泥 甘肅省祁連山文縣水泥
甘肅省祁連山成縣水泥 甘肅省祁連山樟縣水泥

技術指標:

產品功能:


外形尺寸:
ARD2F、ARD3電動機保護器
主體模塊

顯示單元

抗晃電模塊

AC380V電源模塊

產品報價:

上一篇:開關柜綜合測控裝置
下一篇:APM系列網絡電力儀表




掃一掃添加微信